COMUNICAZIONI DIGITALI HI-SPEED A 10 GHz
![]()
Chi non ha mai pensato, tra radioamatori e non, di collegare tra loro due personal computer posti a notevole distanza senza quel vincolo che altro non e' che il cavo ?? In moltissimi gia' lo facciamo utilizzando il sistema packet radio, che pero' necessita di particolari programmi dedicati e percio' non compatibili con la stragrande maggioranza delle applicazioni esistenti ; cio' che esamineremo ora quindi consiste nell'utilizzo delle schede di rete ethernet come interfaccia tra le due unita' da connettere, considerando quindi il collegamento come una rete ethernet punto-punto a tutti gli effetti. Cio' nonostante con alcune modifiche il sistema e' adattabile a interfaccie TTL o RS-232 quindi anche al nostro caro packet. Il lavoro da me svolto e' stato quello di riprendere in mano un vecchio progetto di Glenn Elmore N6GN e Kevin Rowett N6RCE e rivederlo, correggerlo e testarlo per i vari usi; quindi molto di cio' che leggerete e' stato tradotto dall'handbook americano. Questo sistema e' composto da due ricetrans FSK a cavita' gunnplexers per i 10 GHz, ed e' molto semplice. Per la sua realizzazione e' sufficiente una piccola conoscenza nei montaggi VHF in quanto le frequenze di lavoro nel circuito non superano i 150 MHz. La velocita' massima o baud rate che queste radio consentono e' limitata dalle capacita' del ricevitore integrato FSK della motorola, ed e' di 2 MegaBit/Secondo, anche se i 1200Bd sono accetti !! La distanza a cui il collegamento (o Link) e' realizzabile dipende da piu' fattori tra cui i piu' importanti sono l'utilizzo o meno di antenne paraboliche e la liberta' da oggetti di qualsiasi natura tra i due punti (tratta in portata ottica), comunque compresa tra qualche chilometro mediante l'uso di antenne piramidali a tromba, fino a circa 40-50 Km utilizzando parabole da 60 o meglio 80 cm di diametro. La radio si compone di due unita' per ciascuna postazione, l'unita' transceiver (chiamata XCVR) e l'unita' ricevitore (chiamata RCVR). La prima sara' posizionata all'esterno in quanto contenente la cavita gunn ed e' composta dall'elementare circuito di trasmissione e dal circuito amplificatore del segnale ricevuto dalla cavita' (105MHZ). La seconda contiene il ricevitore ad 1 conversione nonche' demodulatore FSK. Una particolare attenzione va data al funzionamento delle cavita' gunnplexer : esse sono intrinsecamente RTX ad una conversione, cioe' il segnale ricevuto sul pin del diodo mixer shottky altro non e' che la differenza tra la frequenza generata dal diodo gunn di trasmissione e la frequenza che stiamo ricevendo dall'unita' remota; per fare un esempio numerico, se la cavita' A trasmette a 10,500 GHz e la cavita' B trasmette a 10,395 GHz ,la differenza di frequenza tra le due e' di 105 MHz, frequenza che ci troveremo presente su entrambi i diodi mixer delle cavita'. Ovviamente tale segnale portera' l'informazione utile da demodulare.
Funzionamento :
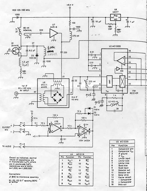
Vediamo il funzionamento delle radio facendo riferimento allo schema 1 e 2. Il segnale da trasmettere viene portato fino all'unita' XCVR (schema 1) che ricordo e' esterna all'abitazione, tramite un doppino binato (Twisted Pair) e schermato per aumentare l'immunita' ai disturbi , e applicato all'ingresso del Line Receiver MC10116 dopo il quale viene sbilanciato e applicato al trimmer di deviazione,che essendo posto nel ramo di Adjust del regolatore LM317 permette al segnale modulante di spostare la tensione di uscita del regolatore stesso in piu' o in meno attorno agli 8 Volt prestabiliti dal trimmer di bias. Ovviamente, essendo la frequenza di trasmissione del diodo gunn, funzione della tensione ad esso applicata ecco che il nostro segnale modulante provoca una modulazione in frequenza dei 10 GHz trasmessi. L'unita' ricevente remota e' analoga , quindi il battimento tra le frequenze risulta in un segnale di 105 MHz al diodo shottky, che viene dapprima amplificato da un MAR-6, filtrato da un passa alto a 75 MHz, riamplificato e rifiltrato da un passa basso a 130 MHz, quindi inviato tramite cavo coassiale all'unita' interna RCVR (schema 2). All'ingresso il segnale a 105 MHz viene introdotto direttamente nel mixer ibrido SRA-1 e viene fatto battere con la frequenza dell'oscillatore locale che e' di circa 150 MHz. Questo oscillatore e' controllato in tensione dal circuito AFC che vedremo in seguito. L'uscita del mixer e' di una media frequenza di 45 MHz che viene applicata mediante un filtro passabanda regolabile al "cuore" del ricevitore, l'integrato MC13055 che presenta una uscita dati, un'uscita pre-formatore, un'uscita meter e un'uscita DCD. L'uscita pre-formatore mediante la rete composta dall'integrato LM324 viene comparata con i dati demodulati forniti dal transistor 2N2222, t? e con l'ausilio dell'uscita DCD controlla l'oscillatore di ricerca. Questo oscillatore, composto dal fet 2N5116 e parte dell' LM324 annesso, genera in assenza di portante dati un'onda a dente di sega che passando attraverso il deviatore AFC-MFC viene applicata al diodo varactor dell'oscillatore locale, provocandone lo spostamento della frequenza e quindi la sintonia automatica del segnale in ingresso. Una volta raggiunto lo stato di "lock", cioe' l'aggancio della portante dati, l'oscilllatore di ricerca si blocca a quel valore di tensione di correzione. Questo stato e' anche evidenziato dall'accensione di un diodo LED. La frequenza di ricezione puo' anche essere regolata manualmente con il deviatore AFC-MFC posto in posizione MFC mediante il potenziometro R5 che funge da partitore per la tensione di sintonia. Cio' e' utile alla prima installazione del sistema , per centrare grossolanamente la frequenza delle cavita' e verificarne il discostamento. Il segnale digitale demodulato viene traslato infine nuovamente in livelli bilanciati dal Line Receiver MC10116. Un utile accessorio entrocontenuto e' il circuito di fonia che tramite un microfono electret e un altoparlantino per ciascuna unita' permette il dialogo full-duplex (a mo' di telefono) tra gli operatori che per installazione o manutenzione stiano lavorando al sistema. Esso e' composto dall'amplificatore-limitatore U5 che invia il segnale al filtro nell'unita' XCVR perche' venga poi applicato nello stesso punto assieme al segnale digitale da trasmettere. Il segnale audio demodulato viene invece applicato tramite potenziometro di regolazione volume all'amplificatore B.F. LM386 e quindi all'altoparlante. Il ciruito RCVR prevede anche due uscite Meter selezionabili tramite deviatore, Tune meter (per verificare la sintonia) e Carrier/Noise meter (per leggere l'entita' del segnale ricevuto).
Assemblaggio :
Queste radio non presentano particolari difficolta' di montaggio o taratura, l'unico problema che ho incontrato e' stato purtroppo la scarsa reperibilita' di alcuni componenti e in particolare il ricevitore FSK MC13055 (avuto tramite conoscenti in U.S.A., il Line Receiver MC10116, il mixer SRA-1, il fet 2N5116, il varactor 1N5139. Le cavita' gunnplexers si riescono ancora a trovare anche se in quantita' limitate.Sono comunque a disposizione per qualsiasi informazione sulla reperibilita' di tutte le parti. I circuiti stampati sono stati da me parzialmente corretti rispetto allo schema originale e soprattutto fatti produrre in una piccola quantita'; misurano circa 12 X 5.2 cm (stampato XCVR, fig.3) e 11.5 X 14.4 cm (stampato RCVR, fig.4), sono in doppia faccia ma la seconda (lato componenti) rappresenta solamente un unico piano di massa. I layout componenti sono rappresentati nelle fig. 5 e 6 e dovrebbero essere sufficientemente chiari (sono disegni PS prelevati dal sito internet di N6GN). I reofori contrassegnati con un punto nero vanno saldati da entrambe le faccie (sono i collegamenti a massa), gli integrati sono montati su zoccolo, mentre gli amplificatori MAR-6 vengono montati sul lato rame, tipo SMD. Nell'unita XCVR una particolare attenzione va dedicata al montaggio della cavita' gunn; il proprio diodo mixer shottky infatti come si potra' notare e' protetto ,fino a che non venga utilizzato, da un diodo e una resistenza in parallelo (in realta' questi non sono saldati direttamente sull'anodo del diodo ma su un tubicino infilato in esso) Il terminale (anodo) di tale diodo non deve MAI essere toccato con le dita, pena la perdita di sensibilita' o il danneggiamento del componente, quindi la procedura di montaggio sara' la seguente : Saldare il filo di massa della coppia binata tra il C.S. e la cavita', saldare il filo del diodo shottky sul C.S. quindi sfilare il tubicino infilato sull'anodo con una pinzetta isolata e saldare il filo, dopodiche' riinfilare il tubicino. Ad operazione conclusa tagliare con un tronchesino la resistenza e il diodo di protezione dal lato shottky. Il terminale del diodo gunn invece non necessita di particolari cautele. Consiglio questa operazione alla fine di tutto l'asemblaggio dell'unita'XCVR, prima della fase di taratura.
Taratura e messa a punto :
Fino a che non si disponga di un generatore di segnale a 10 GHz, queste radio dovranno essere costruite in coppia Comunque per la taratura o l'uso ravvicinato non serve l'uso di parabole. La tensione nominale per il diodo gunn deve essere di 8 V (nelle cavita' da me usate, ma puo' variare a seconda del modello o della casa costruttrice) e viene regolata tramite il trimmer di bias. (Accendere una unita' alla volta). Non discostarsi di + o - 0.5 V dalla tensione di lavoro o cortocircuitare anche inavvertitamente il diodo gunn, pena la rottura dello stesso.Verificare quindi mediante il trimmer di deviazione che il cambiamento tra i due stati del line receiver comporti una variazione di 0,25-0,5 V sul diodo gunn. Accendere ora entrambe le unita'.Cosi'come imballate molte cavita' sono vicine ai 10.525 GHz. Con due transceiver puntati l'un l'altro a qualche metro di distanza, connettere un frequenzimetro o un ricevitore VHF all'uscita del preamplificatore. Lasciando una unita' intatta sintonizzare la seconda leggendo la frequenza o ascoltando la portante sul ricevitore. Avvitando la vite di sintonia la cavita' ridurra' la frequenza, quando la differenza tra le due sara' di almeno 70 MHz il frequenzimetro dovrebbe cominciare a leggere tale frequenza. Una volta raggiunti i 105MHz esatti la taratura grossolana e' fatta. Se fosse disponibile un frequenzimetro per microonde per captare e misurare il segnale in uscita dalle cavita' , la taratura sarebbe elementare. A questo punto possiamo connettere le unita' RCVR di entrambe le radio. Selezionare il deviatore in posizione MFC e posizionare il potenziometro di sintonia a meta' corsa. Utilizzando un frequenzimetro, misurare sul pin LOCAL del mixer SRA-1 la frequenza del VCO e regolarla con il nucleo di T1 a 150 MHz. Con il potenziometro si dovrebbero regolare alcuni MHz attorno alla frequenza misurata. Ora la media frequenza di 45 MHz viene filtrata da L1 che va tarata per la massima lettura sullo strumentino settato su C/N. Tarare ora la la bobina L2 per centrare la tensione di uscita del discriminatore nel pin 10 o 11 del MC13055. Mentre si agisce sul nucleo notare la minima e massima tensione agli estremi della variazione di L2 quindi regolarla per ottenere la media tra le due tensioni. Durante le prossime regolazioni puo' essere necessario attenuare il segnale tra le due unita' per mantenere la lettura C/N entro la scala. Per fare cio' separare ulteriormente le unita' o infrapporre all'uscita delle cavita' dei fogli di spugna antistatica (quella per trasportare gli integrati). Con il trimmer squelch posto al massimo valore (5K), ogni cambiamento di 0.35 V al pin 12 del MC13055 corrisponde ad un cambiamento di 10 dB del segnale ricevuto. Mentre si mantiene sintonizzato il sistema con il potenziometro di sintonia, regolare la posizione delle cavita' o della spugna attenuatrice per produrre circa 10dB di lettura sullo strumentino. Quindi regolare il trimmer di squelch fino a far appena spegnere il led DCD. Misurare la resistenza del trimmer squelch e calibrare la lettura C/N calcolando la sensibilita' con la formula : Tensione pin12 in V per 10dB di cambiamento = 0.07 X Rsquelch Aggiustare la posizione delle cavita' o delle spugne per realizzare la condizione di massimo segnale che si voglia Leggere sullo strumento quindi regolare R2 per lo zero in assenza di segnale e R3 per il fondo scala. Per esempio in uno strumento di 4 V f.s. si puo' regolare in modo che ad ogni volt misurato corrispondano 10dB di variazione C/N. Ponendo lo strumentino in Tune Meter, regolare R4 per la massima lettura in corrispondenza della centratura di sintonia effettuata con l'appropriato potenziometro. Infine selezionare il deviatore su AFC e verificare il funzionamento dell'oscillatore di ricerca in assenza del segnale di 105 MHz in ingresso. L'azione di tale oscillatore consiste in un'onda a dente di sega sul pin centrale del deviatore. Il canale audio dovrebbe lavorare senza alcuna ulteriore regolazione; un po' di rumore di fondo puo' essere udibile anche quando il segnale ricevuto e' forte, ed e' dovuto al rumore di fase intrinseco degli oscillatori a microonde, tale livello non e' comunque obiettabile. Un oscilloscopio dovrebbe essere usato per verificare il transito dei dati e la corretta deviazione del trasmettitore. Testare il livello di uscita del discriminatore P1-5 e selezionare la sensibilita' dell'oscilloscopio in modo che alla Centratura della sintonia (in modo MFC) il segnale sia pressoche' a tutto schermo,quindi modulare il trasmettitore con i dati e regolare il trimmer di deviazione in modo che la lettura sia leggermente minore della precedente. Puo' essere necessario ritoccare il trimmer di bias per mantenere la tensione centrata sugli 8 V.
SCHEMA 1 (XCVR)

SCHEMA 2 (RCVR)


Ultime Note :
Dopo aver condotto alcune prove in fase di montaggio , ritengo sia piu' comodo usare in luogo dell'oscillatore vco costruito attorno al 2N4116, un vco POS 200 della stessa MiniCircuits che costruisce il mixer SRA-1 (essi sono infatti della stessa linea, e stesso contenitore) anche se abbastanza costoso (qualche decina di migliaia di lire). Lo schema della modifica e' qui riportato :
Per qualsiasi informazione mi potete scrivere.